Реле пуска двигателя CRM-2T UNI 12-240V AC/DC ("star/delta") ETI 2470013
-
-
9723
Расчёт сметы под ключ
Быстро считаем по фото или проекту в Viber / Telegram. Подбираем оптимальные аналоги без потери качества.Оптовая цена с первого заказа
Партнёрские условия сразу для прорабов, электриков, дизайнеров и монтажников.Возврат остатков без проблем
Принимаем излишки после завершения объекта. Возврат или обмен возможен в течение 14 дней с даты отгрузки товара.НДС и полный пакет документов
Работаем с любой формой оплаты. Полный пакет документов для бухгалтерского учета.Официальная гарантия
Только сертифицированная продукция с заводской гарантией для сдачи объектов.
-
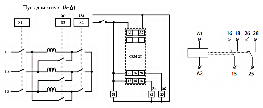
Реле пуска двигателя CRM-2T UNI предназначено для переключения обмоток двигателя (звезда / треугольник) в момент пуска.
Технические характеристики:
- Клеммы питания: A1-A2
- Номинальное напряжение: (UNI) AC/DC 12-240V
- Коммутируемая мощность: 4000 VA / AC1, 384W / DC
- Время t1 (звезда): 0,1 с -100 дней.
- Время t2 (задержка на переключение): 0,1 - 1 с.
- Количество контактов: 2P - перекидных контакта
- Номинальный ток 16A/AC1
Описание функции

Подключение

- Предложение: Standart, Professional, Industry
- Особенности: Звезда-треугольник
- Назначение: Для двигателя
- Тип: Реле защиты двигателя
- Ток катушки управления: AC (переменный ток), DC (постоянный ток)
- Положение контактов: 2 ПК
- Оборудование: Реле, Реле времени, Реле запуска двигателя, Реле защиты двигателя
- Номинальный ток коммутации: 16 А
- Функциональность: Задержка включения, Задержка отключения, Контроль наличия фаз, Контроль напряжения, Циклогенератор
- Резервное питание: Нет
- Основные функции реле: Задержка срабатывания
- Доп. контакты: Нет
- Напряжение катушки управления (AC): 12V (AC), 14V (AC), 24V (AC), 28V (AC), 36V (AC), 48V (AC), 60V (AC), 100V (AC), 110V (AC), 115V (AC), 120V (AC), 125V (AC), 130V (AC), 220V (AC), 230V (AC), 240V (AC)
- Напряжение катушки управления (DC): 12V (DC), 20V (DC), 24V (DC), 36V (DC), 42V (DC), 48V (DC), 60V (DC), 100V (DC), 110V (DC), 115V (DC), 120V (DC), 125V (DC), 130V (DC), 220V (DC), 230V (DC), 240V (DC)
- Место установки: DIN-рейка
- Сертификаты: Сертификация CE — европейское соответствие.

